博鱼网上十大网站
搜索 |
博鱼网上十大网站
关于台安
公司简介
经营团队
经营理念
博鱼网上十大网站
博鱼网上十大网站
台安采风
产品系列
电子产品
元件产品
产品推荐
新品推荐
应用案例
资料下载
手册下载
软件下载
型录下载
HMI示范程序
PLC示范程序
人力资源
博鱼网上十大网站
人才招募
福利制度
联系我们
其他行业
行业案例 | 隔离衣系统解决方案
JSDA系列伺服驱动器在拉力实验机上的应用
台安工控产品应用于鞋机系统
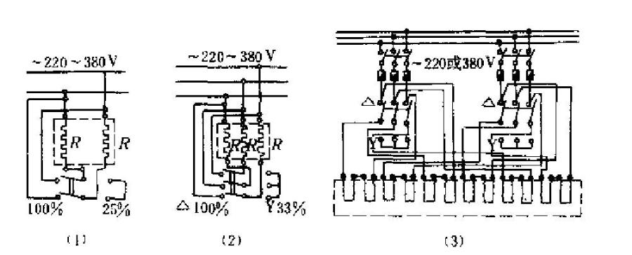
台安工控产品应用于工业电阻炉
台安工控产品在切纸机上的应用
台安工控产品应用于工业电阻炉
版权所有 © 2012-2020 台安科技(无锡)有限公司